| 是否进口 |
否
|
加工定制 |
是
|
品牌 |
XT/欣拓
|
| 型号 |
DDS5188
|
类型 |
单相电能仪表
|
基本电流 |
5(A)
|
| 准确度等级 |
1.0
|
参比电压 |
220(V)
|
电流倍率 |
1
|
| 显示方式 |
LCD
|
频率 |
50(Hz)
|
最大电流 |
100(A)
|
1.用途及适用范围
DDS5188电能表液晶显示导轨式安装出租房专用,采用专用大规模集成电路单相智能控制,应用数字处理技术及SMT工艺等先进技术研制开发的新型单相电能表。该电表完全符合GB/T17215.321-2008国家标准及IEC62053-21标准中1级或2级单相电能表的相关技术要求,可直接精确地测量电能计量中正向有功电能,由6位计度器显示总用电量;具有可靠性高、体积小、重量轻、外表美观、工艺先进、35mmDIN标准导轨方式安装等特点;并具有良好的抗电磁干扰、低工耗节电、高精度、高过载、高稳定性、防窃电。
该表适用于计量额定频率为50Hz或60Hz的单相交流有功电能、供固定安装在室内使用,适用于环境温度不超过-25℃~+55℃,相对湿度不大于95%,且空气中不含有腐蚀气体及避免尘沙、霉菌、盐雾、凝露、昆虫等影响。
电动
在额定电压、额定频率及COSΦ=1的条件下,当电能表负载电流为下规定值时,电能表起动并连续计量电能。
潜动
当电能表的电流线路中无电流,而加于电压线路的电压为额定值的115%时,电能表的测试输出不应产生多于一个的脉冲。
绝缘性能
电能表的所有线路对外壳间能经受波形为1.2/50μS,峰值为6KV的冲击电压,在相同极性下试验10次,不出现电弧放电或击穿现象。
电能表的所有线路对地绝缘能经受频率为50Hz的实际正弧形的交流电压2KV,历时一分钟试验不击穿。
安装与使用
- 电能表在出厂前经检验合格,并加封铅印,即可安装使用。对无铅封或贮存时间过久的电能表应请有关部门重新检验后,方可安装使用。
- 电能表由原包装箱中取出时发现内包装或外壳损伤,不要对该表进行安装、加电,请与本公司技术服务部门联系。
- 安装电能表需有经验的电工或专业人员,并确定读完本说明书。
- 电能表应安装在室内通风干燥的地方,采用35mmDIN标准导轨式安装,安装电能表的底板应固定在坚固耐火、不易振动的墙上。
- 在有污秽及可能损坏机构的场所,电能表应安装在保护柜内。
- 安装接线时应按照电能表壳上的接线图或说明书的相应接线图进行接线,最好使用多股铜线引入,避免因接触不良而引起电能表工作不正常或烧毁。电能表正确接入电网时,电表的电源指示灯常亮。
- 电能表在雷电较多的地区使用时,应采取避雷措施,以避免因雷击而损坏电能表。
- 电能表的负载能力在0.05Ib~Imax(直接接入式)或0.02Ib~Imax(经互感器接入式)之间,超过互感器倍率,才是实际用电量。
- 数据显示:LCD显示
- 电源指示:绿灯指示灯亮时表示电能表的工作电源正常
- 脉冲指示:红灯指示灯亮时表示检查到电能脉冲
- 当有采样信号后,脉冲指示灯亮约80ms
- 注意:在使用电表前请检查所有的编程是否都已正确
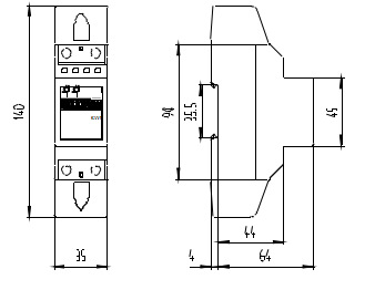
安装与尺寸图

运输及贮存
- 电能表的运输和拆封不应受到剧烈冲击,并根据ZBY002-81《仪器仪表运输、贮存基本环境条件及试验方法》之规定运输、贮存。
- 电能表应保存在原包装箱内,保存地方的环境温度为-35℃~+65℃,相对湿度不超过95%,且空气中不应含有足以引起腐蚀的气体,环境温度不应剧烈变化。
- 电能表应在原包装条件下,放置在台架上,置放高度不超过五箱,拆封后单只包装的电能表叠放高度不超过五只,内包装(塑料袋)拆封后的电能表不宜贮存。
保证期限
电能表自出厂日期起18个月内,若用户发现电能表不符合上述特性及产品标准规定的技术要求,在制造厂铅封仍完整并完全遵守本说明书中所规定的运输、保存、安装及使用规则的条件,出现质量问题,制造厂给予免费修理或更换。



